Распиновка корректора фар

Схема подключения корректора фар газель. Схема моторчика корректора фар. Распиновка корректора фар. Схема подключения корректора фар газель. Схема подключения корректора фар тойота.
Схема подключения корректора фар газель. Схема моторчика корректора фар. Распиновка корректора фар. Схема подключения корректора фар газель. Схема подключения корректора фар тойота.
Схема корректора фар калина 2. Распиновка корректора фар. Схема моторчика корректора фар. Схема подключения электрокорректора фар тойота. Как проверить корректор фар.
Схема корректора фар калина 2. Распиновка корректора фар. Схема моторчика корректора фар. Схема подключения электрокорректора фар тойота. Как проверить корректор фар.
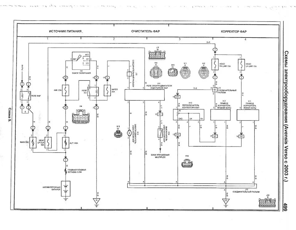
Схема подключения корректора фар. Схема включения корректора фар. Разъем птф прадо 150. Схема корректора фар toyota. Электросхема корректора фар тойота.
Схема подключения корректора фар. Схема включения корректора фар. Разъем птф прадо 150. Схема корректора фар toyota. Электросхема корректора фар тойота.
Схема подключения корректора фар. Распиновка корректора фар. Схема корректора фар toyota. Схема подключения корректора фар ауди 80 б3. Схема моторчика корректора фар.
Схема подключения корректора фар. Распиновка корректора фар. Схема корректора фар toyota. Схема подключения корректора фар ауди 80 б3. Схема моторчика корректора фар.
Схема включения корректора фар. Распиновка корректора фар. Распиновка корректора фар. Toyota land cruiser 150 распиновка фар. Схема включения корректора фар.
Схема включения корректора фар. Распиновка корректора фар. Распиновка корректора фар. Toyota land cruiser 150 распиновка фар. Схема включения корректора фар.
Схема подключения корректора фар. Корректор фар vw t4 схема. Распиновка корректора фар. Распиновка корректора фар. Схема подключения фар ауди 100 с4.
Схема подключения корректора фар. Корректор фар vw t4 схема. Распиновка корректора фар. Распиновка корректора фар. Схема подключения фар ауди 100 с4.
Распиновка корректора фар прадо 150. Электрическая схема корректора фар. Распиновка корректора фар. Схема подключения корректора фар гольф 4. Разъем на корректор фар toyota.
Распиновка корректора фар прадо 150. Электрическая схема корректора фар. Распиновка корректора фар. Схема подключения корректора фар гольф 4. Разъем на корректор фар toyota.
Схема корректора фар пассат б3. Разъём корректора фар toyota. Схема подключения корректора фар. Схема подключения электрокорректора фар тойота. Схема моторчика корректора фар.
Схема корректора фар пассат б3. Разъём корректора фар toyota. Схема подключения корректора фар. Схема подключения электрокорректора фар тойота. Схема моторчика корректора фар.
Схема корректора фар toyota. Распиновка корректора фар. Распиновка корректора фар. Распиновка корректора фар. Разъём кнопки корректора фар toyota.
Схема корректора фар toyota. Распиновка корректора фар. Распиновка корректора фар. Распиновка корректора фар. Разъём кнопки корректора фар toyota.
Toyota camry корректор фар на схеме. Схема корректора фар газель 3302. Как подключить корректор фар. Корректор фар ланос схема. Схема подключения электрокорректора фар.
Toyota camry корректор фар на схеме. Схема корректора фар газель 3302. Как подключить корректор фар. Корректор фар ланос схема. Схема подключения электрокорректора фар.
Распиновка корректора фар. Toyota prado 120 схема фары. Распиновка корректора фар. Схема подключения корректора фар ваз. Схема включения корректора фар.
Распиновка корректора фар. Toyota prado 120 схема фары. Распиновка корректора фар. Схема подключения корректора фар ваз. Схема включения корректора фар.
Распиновка корректора фар. Подключение корректора фар тойота. Распиновка d1s разъема лампа. Схема подключения электрокорректора. Разъем корректора фар тойота камри 40.
Распиновка корректора фар. Подключение корректора фар тойота. Распиновка d1s разъема лампа. Схема подключения электрокорректора. Разъем корректора фар тойота камри 40.
Распиновка корректора фар. Разъём корректора фар almera. Разъем корректора фар тойота королла. Корректор фар приора 1. Схема подключения корректора фар.
Распиновка корректора фар. Разъём корректора фар almera. Разъем корректора фар тойота королла. Корректор фар приора 1. Схема подключения корректора фар.
Схема подключения корректора фар газель. Распиновка корректора фар. Распиновка корректора фар тойота. Схема включения корректора фар. Схема подключения электрокорректора фар.
Схема подключения корректора фар газель. Распиновка корректора фар. Распиновка корректора фар тойота. Схема включения корректора фар. Схема подключения электрокорректора фар.
Схема переключателя корректора фар газель. Схема включения корректора фар. Распиновка корректора фар калина 2. Регулятор корректора фар toyota avensis. Распиновка корректора фар.
Схема переключателя корректора фар газель. Схема включения корректора фар. Распиновка корректора фар калина 2. Регулятор корректора фар toyota avensis. Распиновка корректора фар.
Схема подключения корректора фар тойота. Распиновка корректора фар. Схема подключения переключателя корректора фар газель. Распиновка разъема фар тойота. Схема подключения корректора фар тойота.
Схема подключения корректора фар тойота. Распиновка корректора фар. Схема подключения переключателя корректора фар газель. Распиновка разъема фар тойота. Схема подключения корректора фар тойота.
Распиновка корректора фар. Корректор фар прадо 150. Схема включения корректора фар. Схема корректора фар газель. Схема включения корректора фар.
Распиновка корректора фар. Корректор фар прадо 150. Схема включения корректора фар. Схема корректора фар газель. Схема включения корректора фар.
Распиновка корректора фар. Рав-4 2013 датчик корректор фар. Схема включения корректора фар. Схема включения корректора фар. Схема корректора фар toyota.
Распиновка корректора фар. Рав-4 2013 датчик корректор фар. Схема включения корректора фар. Схема включения корректора фар. Схема корректора фар toyota.
Разъем корректора фар тойота королла. Схема включения корректора фар. Схема моторчика корректора фар. Разъём корректора фар almera. Схема подключения корректора фар.
Разъем корректора фар тойота королла. Схема включения корректора фар. Схема моторчика корректора фар. Разъём корректора фар almera. Схема подключения корректора фар.
Корректор фар прадо 150. Распиновка корректора фар прадо 150. Распиновка корректора фар. Распиновка корректора фар. Toyota camry корректор фар на схеме.
Корректор фар прадо 150. Распиновка корректора фар прадо 150. Распиновка корректора фар. Распиновка корректора фар. Toyota camry корректор фар на схеме.